粉煤灰销售管理系统
一、项目背景
1 前言
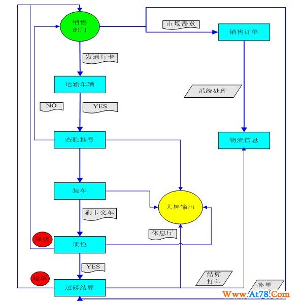
粉煤灰生产销售管理是火力发电企业生产经营管理中的一个重要组成部分,粉煤灰具有利用价值高、数量多、管理难度大等特点。长期以来火力发电企业在粉煤灰生产销售管理方面存在数据分散、统计时间长、监控难度大等问题。从而导致资源浪费严重,企业运营成本大幅增加,不能准确地反映企业的经营成果和业绩。为了能使火力发电企业的粉煤灰生产营销管理工作更加规范化、制度化、科学化,提高粉煤灰的利用率,使其发挥更大社会价值,减少环境污染,增加企业销售收入,索易公司经过深入研究国内几十家火力发电企业粉煤灰业务现状并结合自身在企业信息建设的专业知识和丰富经验,推出了索易火力发电企业粉煤灰生产营销管理系统。该系统利用成熟的计算软硬件技术、网络技术、IC卡技术,并引入CRM(客户关系管理)系统的先进理念,从粉煤灰生产销售管理的日常工作出发,注重系统的实用性和先进性,包括缴费、秤重、入厂排队、装车、质检、结算、大屏显示、客户关系管理等。
2 存在的问题
火力发电企业粉煤灰生产营销中经常存在以下问题:
1、对客户缴费、秤重、入厂排队、装车、质检、结算等缺乏一整套科学的监督管理方法和手段,现场作用混乱,资源浪费严重。
2、所有的记录、统计、分析手工完成,工作效率低下,数据出错率高。
3、没有完整的客户档案和客户消费信息,客户关怀度不够。
4、企业领导和高层无法实时掌握生产和销售情况,造成决策不准确,不及时。
二、系统实现的目标
建立完整统一的粉煤灰生产销售数据库,规范化的粉煤灰生产销售管理操作流程,在企业范围内实现资源共享,及时准确的提供粉煤灰生产销售数据,在企业范围外实现客户通过互联网查询库存和下采购订单。目标如下:
1 规范业务流程
包括缴费—秤重—入厂—装车—质检—出厂结算等整个业务流程,业务流程的每个步骤使用IC卡刷卡操作,强制进行排队和相关操作,严格按照业务规范进行,使整个作业现场规范化、流程化,杜绝人为因素的干预。
2 秤重数据自动获取
自动获取地磅数据,避免人工数据输入。
3 客户关系管理
引入客户关系管理理念,建立完整的客户档案和客户消费信息,提高客户满意度和忠诚度。
4 强大的统计分析功能
按多种条件和条件组合对生产经营数据进行统计查询,多维度、多角度对数据进行分析。
5 决策支持
当前数据、历史数据对比分析,形成曲线图、饼状图、柱状图,所有分析结果一目了然,为领导科学决策提供数据支持。
6 大屏物流同步显示
大屏幕同步显示物流和车辆装车状态,司机做到心中有数。
7 入厂审核
费用不足、拉货量超过日最大供应量,入厂时自动审核不准车辆入厂。
8 网上订单
客户可通过互联网查询库存并下采购订单。
9 VIP客户管理
留有绿色通道,VIP客户不需要进行排队。
10 严格质量管理
质检时检测值与标准值自动进行对比,质检数据超过允许误差范围自动标识为不合格,不准出厂,需要进行降级处理。
三、系统软硬件环境配置
1 硬件环境
硬件最低配置
工作站:
CPU: PⅡ500以上;
内存: 128M以上;
硬盘: 500M以上剩余空间
256色VGA或更好的视频模式。
服务器:
CPU Intel Core 2
内存: 256M以上
硬盘: 1G以上剩余空间
CD-ROM驱动器
2 软件环境及架构
系统为B/S结构,所有功能均在服务器上运行,客户端不需要安装任何软件,通过浏览器进行操作,真正实现了客户端零安装和零维护。客户端操作系统为:Windows 98/NT/2000/XP等;服务器端系统软件为:Windows 2000/2003 Server。数据库软件: MS SQL SERVER 2000,IIS Server 5.0 及以上版本。
公司:襄樊索易软件科技有限公司
地址:湖北省襄樊市追日路2号高新创业服务
电话:0710-3756053
联系人:王经理
网址:http://www.suoyisoft.com
Email:suoyisoft@163.com
QQ:410425428 956063731
MSN:suoyisoft@hotmail.com
